衝量安全閥
用途及結構簡述
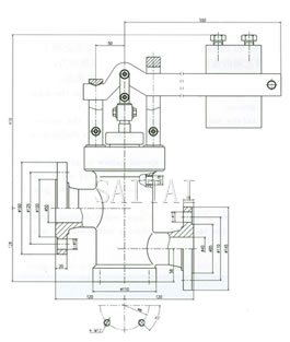
GA49H-16C型DN40/50衝量安全閥又(you)稱(cheng)杠(gang)杆(gan)式(shi)安(an)全(quan)閥(fa)主(zhu)要(yao)用(yong)於(yu)電(dian)站(zhan)鍋(guo)爐(lu)或(huo)蒸(zheng)汽(qi)壓(ya)力(li)管(guan)道(dao)上(shang),衝(chong)量(liang)安(an)全(quan)閥(fa)可(ke)配(pei)套(tao)或(huo)單(dan)獨(du)使(shi)用(yong)。當(dang)壓(ya)力(li)容(rong)器(qi)內(nei)介(jie)質(zhi)超(chao)過(guo)允(yun)許(xu)值(zhi)時(shi),閥(fa)瓣(ban)開(kai)啟(qi)排(pai)除(chu)超(chao)壓(ya)蒸(zheng)汽(qi),當(dang)壓(ya)力(li)下(xia)降(jiang)到(dao)一(yi)定(ding)值(zhi)時(shi)閥(fa)瓣(ban)靠(kao)杠(gang)杆(gan)上(shang)的(de)重(zhong)錘(chui)將(jiang)閥(fa)門(men)迅(xun)速(su)關(guan)閉(bi),保(bao)證(zheng)設(she)備(bei)安(an)全(quan)運(yun)行(xing)。上(shang)海(hai)賽(sai)泰(tai)閥(fa)門(men)製(zhi)造(zao)有(you)限(xian)公(gong)司(si)生(sheng)產(chan)的(de)衝(chong)量(liang)安(an)全(quan)閥(fa)主(zhu)要(yao)由(you)閥(fa)體(ti)、閥瓣、閥座、杠杆、重錘等組成,其結構簡圖如下:衝量安全閥主要的性能範圍:公稱壓力;1.6Mpa;公稱通徑:40/50mm;殼體強度;2.4Mpa;開啟高度:≥9mm;工作溫度:≤350℃;適用介質:蒸汽、油品。

衝量安全閥
主要零件材質
| 閥體 | WCB |
| 閥瓣 | 不鏽鋼 |
| 閥座 | 不鏽鋼 |
| 杠杆 | 碳鋼 |
| 重錘 | 鑄鐵 |
注:
1.本網頁的衝量安全閥結構、結構圖、尺寸、參數等主要性能參數,以及安裝尺寸圖、安裝尺寸表均隻適用於參考,詳細CAD圖、安裝圖、以及產品說明書請向賽泰閥門營銷人員索取。
2.由於編輯水平有限,錯誤和不妥之處在所難免,真誠希望您批評指正。
衝量安全閥相關產品
返回至本係列目錄:安全閥
上一頁:GA49H脈衝式安全閥