Home > products > Valve > Safety Relief Valves
Technical Data

| Pressure | Class | 150 | 300 | 1500 |
| Body strength | Ps (MPa) | 3.0 | 7.5 | 37.5 |
| Set pressure | Pk (MPa) | 0.1~2 | 1.6~5 | 10~25 |
| Seal pressure | Pm | 90Pk | ||
| Reseating pressure | Ph | =90Pk | ||
| Relieving pressure | Pp | =1.1Pk | ||
| Lift | H (mm) | =1/20 do | ||
| Appropriate temperature | C | =300°C | ||
| P,R | =200°C | |||
| Appropriate medium | C | Gas, liquid | ||
| P,R | Nitric Acid, Acetic Acid, Gas, Liquid | |||
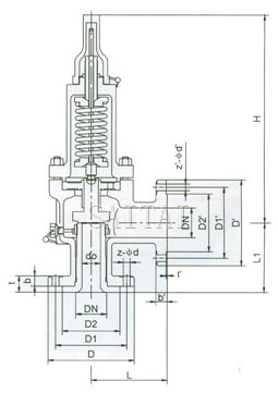
Dimensions (mm)
| WA41C150, A41C150P, WA41C150R | |||||||||||||||||
| Normal Diameter DN (in) |
Dimension (mm) | ||||||||||||||||
| do | D | D1 | D2 | b | t | z-¢d | DN' | D' | D1' | D2' | t' | b' | z-¢d' | L | L1 | H | |
| 1/2''×1/2'' | D | 89 | 60.5 | 35 | 12 | 6 | 4-15 | 15 | 89 | 60.5 | 35 | 1.6 | 12 | 4-15 | 90 | 90 | 320 |
| 3/4''×1'' | D | 98 | 70 | 43 | 14 | 6 | 4-15 | 25 | 108 | 79.5 | 51 | 1.6 | 15 | 4-15 | 96 | 92 | 330 |
| 1''×1'' | D | 108 | 79.5 | 51 | 15 | 9 | 4-15 | 25 | 108 | 79.5 | 51 | 1.6 | 15 | 4-15 | 100 | 100 | 350 |
| 1''×2'' | E | 108 | 79.5 | 51 | 15 | 9 | 4-15 | 50 | 152 | 120.5 | 92 | 1.6 | 18 | 4-19 | 114 | 105 | 350 |
| 1 1/2''×1 1/2'' | G | 127 | 98.5 | 73 | 18 | 10 | 4-15 | 40 | 127 | 98.5 | 73 | 1.6 | 18 | 4-15 | 110 | 115 | 370 |
| 1 1/2''×2'' | G | 127 | 98.5 | 73 | 18 | 10 | 4-15 | 50 | 152 | 120.5 | 92 | 1.6 | 18 | 4-19 | 110 | 115 | 370 |
| 2''×3" | J | 152 | 120.5 | 92 | 18 | 10 | 4-19 | 80 | 190 | 152.5 | 127 | 1.6 | 22 | 4-19 | 124 | 130 | 390 |
| WA41C300, A41C300P, WA41C300R | |||||||||||||||||
| Normal Diameter DN (in) |
Dimension (mm) | ||||||||||||||||
| do | D | D1 | D2 | B | T | z-¢d | DN' | D' | D1' | D2' | T' | B' | z-¢d' | L | L1 | H | |
| 1/2''×1/2'' | D | 95 | 66.5 | 35 | 15 | 6 | 4-15 | 15 | 15 | 89 | 60.5 | 1.6 | 12 | 4-15 | 90 | 90 | 320 |
| 3/4''×1'' | D | 117 | 85.5 | 43 | 16 | 10 | 4-19 | 25 | 25 | 108 | 79.5 | 1.6 | 15 | 4-15 | 96 | 92 | 330 |
| 1''×1'' | D | 124 | 90 | 51 | 18 | 6 | 4-19 | 25 | 25 | 108 | 79.5 | 1.6 | 15 | 4-15 | 100 | 100 | 350 |
| 1''×2'' | E | 124 | 90 | 51 | 18 | 6 | 4-19 | 50 | 50 | 154 | 120.5 | 1.6 | 18 | 4-19 | 114 | 105 | 350 |
| 1 1/2''×1 1/2'' | G | 156 | 114.5 | 73 | 20 | 9 | 4-22 | 40 | 40 | 127 | 98.5 | 1.6 | 18 | 4-15 | 110 | 115 | 370 |
| 1 1/2''×2'' | G | 156 | 114.5 | 73 | 20 | 9 | 4-22 | 50 | 50 | 152 | 120.5 | 1.6 | 18 | 4-19 | 110 | 115 | 370 |
| 2''×3" | J | 165 | 127 | 92 | 22 | 8 | 8-19 | 80 | 80 | 190 | 152.5 | 1.6 | 22 | 4-19 | 124 | 130 | 390 |
| WA41C1500 | |||||||||||||||||
| Normal Demeter DN (in) |
Dimension (mm) | ||||||||||||||||
| Do | D | D1 | D2 | b | t | z-¢d | DN' | D' | D1' | D2' | b' | t' | z-¢d' | L | L1 | H | |
| 1''×1'' | D | 150 | 101.6 | 51 | 29 | 10 | 4-25 | 25 | 125 | 90 | 51 | 1.6 | 18 | 4-19 | 125 | 125 | 360 |
Supplier: Saitai Valve, China
Manufacturer: Shop in Shanghai Qingpu Industrial Park
Balanced Bellows Safety Relief Valves Related Products
Next:Safety Relief Valve, Opened
Catalog:Safety Relief Valves