J41H/J41Y/J41W型鍛鋼法蘭截止閥

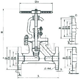
J41H/J41Y/J41W型鍛鋼法蘭截止閥結構圖
應用規範
設計與製造 |
JB/T3595 | |
| 連接端尺寸 | 結構長度 | JB/T3595 |
| 焊端尺寸 | JB/T79 | |
| 檢驗與試驗 | JB/T3595 | |
| 材料 | 碳鋼 | GB/T12229 |
| 不鏽鋼 | GB/T1220 | |
| 合金鋼 | GB3077 | |
| 標誌 | GB/T12220 | |
| 供貨 | JB/T7928 | |
主要零件材料及主要用途
型號 |
閥體 | 閥蓋 | 閥瓣 | 閥座 | 閥杆 | 填料 | 適用介質 | 適用溫度 |
| J41H-(16)C | A105 | 3Cr13 | 2Cr13 | 2Cr13 | 柔性石墨 | 水、油品、蒸汽 | 450 | |
| J41W-(25)P | 1Cr18Ni9Ti | 1Cr17Ni2 | 1Cr18Ni9Ti | 1Cr18Ni9Ti | PTFE | 硝酸類 | 200 | |
| J41Y-(40)P | 1Cr18Ni9Ti | Ocr18Ni9+Stellite12 | 0Cr18Ni9+Stellite6 | 1Cr18Ni9Ti | PTFE | 厭酸類、堿液 | 200 | |
| J41W-(40)R | 0Cr18Ni12Mo2Ti | 0Cr17Ni12Mo2 | 0Cr18Ni12Mo2Ti | 1Cr18Ni12Mo2Ti | PTFE | 醋酸類、磷酸 | 200 | |
| J41Y-(100)L | 0Cr17Ni14Mo2 | 316L+Stllite12 | 316L+Stellite+ | 316L | PTFE | 尿素、甲銨液、磷酸 | 200 | |
| J41-(64)H | 15CrMo(F12) | F12+ Stllite12 | F12+Stellite6 | 25Cr2Mo1VA | 柔性石墨 | 水、油品、蒸汽 | 550 | |
| J41-(100)I | 1Cr5Mo | 1Cr5Mo+ Stllite12 | 1Cr5Mo+Stellite6 | 25Cr2Mo1VA | 柔性石墨 | 水、油品、蒸汽 | 550 | |
主要外形尺寸、連接尺寸及重量
公稱壓力 PN(MPa) |
公稱通徑 DN(mm) |
標準值 | 參考值 | ||||||||||
| L | D | D1 | D2 | D6 | b | f | F1 | Z-φd | Do | H | 質量(kg) | ||
| 1.6 | 15 | 130 | 95 | 65 | 45 | 16 | 2 | 4-φ14 | 120 | 218 | 5.2 | ||
| 20 | 150 | 105 | 75 | 55 | 16 | 2 | 4-φ14 | 140 | 258 | 7.0 | |||
| 25 | 160 | 115 | 85 | 65 | 16 | 2 | 4-φ14 | 160 | 275 | 7.4 | |||
| 32 | 180 | 135 | 100 | 78 | 18 | 2 | 4-φ18 | 180 | 280 | 8.5 | |||
| 40 | 200 | 145 | 110 | 85 | 18 | 3 | 4-φ18 | 200 | 330 | 12.5 | |||
| 50 | 230 | 160 | 125 | 100 | 18 | 3 | 4-φ18 | 240 | 350 | 14 | |||
| 公稱壓力 PN(MPa) |
公稱通徑 DN(mm) |
標準值 | 參考值 | ||||||||||
| L | D | D1 | D2 | D6 | b | f | f1 | Z-φd | Do | H | 質量(Kg) | ||
| 1.6 | 50 | 230 | 160 | 125 | 100 | 16 | 3 | 4-φ18 | 220 | 320 | 19 | ||
| 65 | 290 | 180 | 145 | 120 | 18 | 3 | 4-φ18 | 280 | 325 | 28 | |||
| 80 | 310 | 195 | 160 | 135 | 20 | 3 | 8-φ18 | 300 | 355 | 38 | |||
| 100 | 350 | 215 | 180 | 155 | 20 | 3 | 8-φ18 | 320 | 415 | 52 | |||
| 125 | 400 | 254 | 210 | 185 | 22 | 3 | 8-φ18 | 320 | 460 | 80 | |||
| 150 | 480 | 280 | 240 | 210 | 24 | 3 | 8-φ23 | 320 | 510 | 105 | |||
| 200 | 600 | 335 | 295 | 265 | 26 | 3 | 12-φ23 | 400 | 568 | 180 | |||
| 250 | 650 | 405 | 355 | 320 | 30 | 3 | 12-φ25 | 450 | 752 | 326 | |||
| 300 | 750 | 460 | 410 | 375 | 30 | 4 | 12-φ25 | 500 | 812 | 452 | |||
| 350 | 850 | 520 | 470 | 435 | 34 | 4 | 16-φ25 | 700 | 960 | 590 | |||
| 400 | 950 | 580 | 525 | 485 | 36 | 4 | 16-φ30 | 800 | 1060 | 950 | |||
| 公稱壓力 PN(MPa) |
公稱通徑 DN(mm) |
標 準 值 | 參 考 值 | ||||||||||
| L | D | D1 | D2 | D6 | b | f | f1 | Z-φd | Do | H | 質量(Kg) | ||
| 1.6 | 15 | 130 | 95 | 65 | 45 | 16 | 2 | 3-φ14 | 120 | 218 | 5.2 | ||
| 20 | 150 | 105 | 75 | 55 | 16 | 2 | 3-φ14 | 140 | 258 | 7.0 | |||
| 25 | 160 | 115 | 85 | 65 | 16 | 2 | 3-φ14 | 160 | 275 | 7.4 | |||
| 32 | 180 | 135 | 100 | 78 | 18 | 2 | 4-φ18 | 180 | 280 | 8.5 | |||
| 40 | 200 | 145 | 110 | 85 | 18 | 3 | 4-φ18 | 200 | 330 | 12.5 | |||
| 50 | 230 | 160 | 125 | 100 | 20 | 3 | 4-φ18 | 240 | 350 | 16 | |||
| 4.0 | 15 | 130 | 95 | 65 | 45 | 40 | 16 | 2 | 4 | 3-φ14 | 120 | 233 | 5.4 |
| 20 | 150 | 105 | 75 | 55 | 51 | 16 | 2 | 4 | 3-φ14 | 140 | 275 | 7.0 | |
| 25 | 160 | 115 | 85 | 65 | 58 | 16 | 2 | 4 | 3-φ14 | 160 | 285 | 8.85 | |
| 32 | 180 | 135 | 100 | 78 | 66 | 18 | 2 | 4 | 4-φ18 | 180 | 302 | 11.8 | |
| 40 | 200 | 145 | 110 | 85 | 76 | 18 | 3 | 4 | 4-φ18 | 200 | 355 | 16.5 | |
| 50 | 230 | 160 | 125 | 100 | 88 | 20 | 3 | 4 | 4-φ18 | 240 | 373 | 24 | |
| 6.4 | 15 | 170 | 105 | 75 | 55 | 41 | 18 | 2 | 4 | 4-φ14 | 140 | 195 | 10 |
| 20 | 190 | 125 | 90 | 68 | 51 | 20 | 2 | 4 | 4-φ18 | 160 | 228 | 13 | |
| 25 | 210 | 135 | 100 | 78 | 58 | 22 | 2 | 4 | 4-φ18 | 180 | 275 | 14.5 | |
| 32 | 230 | 150 | 110 | 82 | 66 | 24 | 2 | 4 | 4-φ23 | 200 | 325 | 19 | |
| 40 | 260 | 165 | 125 | 95 | 76 | 24 | 3 | 4 | 4-φ23 | 240 | 360 | 25 | |
| 50 | 300 | 175 | 135 | 105 | 88 | 26 | 3 | 4 | 8-φ23 | 280 | 410 | 35 | |
| 公稱壓力 | 公稱通徑 | L | D | D1 | D2 | D6 | b | f | f1 | Z-φd | Do | H | 質量(kg) |
| 10.0 | 15 | 170 | 105 | 75 | 55 | 35 | 20 | 2 | 6.5 | 4-φ14 | 140 | 202 | 11 |
| 20 | 190 | 125 | 90 | 68 | 45 | 22 | 2 | 6.5 | 4-φ18 | 160 | 228 | 13.2 | |
| 25 | 210 | 135 | 100 | 78 | 50 | 24 | 2 | 6.5 | 4-φ18 | 180 | 250 | 14 | |
| 32 | 230 | 150 | 110 | 82 | 65 | 24 | 2 | 6.5 | 4-φ23 | 220 | 326 | 15 | |
| 40 | 260 | 165 | 125 | 95 | 75 | 26 | 3 | 6.5 | 4-φ23 | 240 | 359 | 29 | |
| 50 | 300 | 195 | 145 | 112 | 85 | 28 | 3 | 8 | 8-φ25 | 2890 | 414 | 49 | |
| 16.0 | 15 | 170 | 110 | 75 | 52 | 35 | 24 | 2 | 6.5 | 4-φ18 | 140 | 148 | 12.2 |
| 20 | 190 | 130 | 90 | 62 | 45 | 26 | 2 | 6.5 | 4-φ23 | 160 | 156 | 15 | |
| 25 | 210 | 140 | 100 | 72 | 50 | 28 | 2 | 6.5 | 4-φ23 | 180 | 175 | 17 | |
| 32 | 230 | 165 | 115 | 85 | 65 | 30 | 2 | 6.5 | 4-φ25 | 220 | 200 | 21.4 | |
| 40 | 260 | 175 | 125 | 92 | 75 | 32 | 3 | 6.5 | 4-φ27 | 240 | 231 | 32 | |
| 50 | 300 | 215 | 165 | 132 | 95 | 36 | 3 | 8 | 8-φ25 | 300 | 262 | 52 |
注:
1.本網頁的J41H/J41Y/J41W型鍛鋼法蘭截止閥(電站閥門)結構、結構圖、尺寸、參數等主要性能參數,以及安裝尺寸圖、安裝尺寸表均隻適用於參考,詳細CAD圖、安裝圖、以及產品說明書請向賽泰閥門營銷人員索取。
2.由於編輯水平有限,錯誤和不妥之處在所難免,真誠希望您批評指正。
J41H/J41Y/J41W型鍛鋼法蘭截止閥相關產品
返回至本係列目錄:電站閥門